Entradas recientes





1. Alcance
1.1 Este método de prueba cubre un procedimiento para determinar la tasa de transmisión de vapor de agua a través de materiales de barrera flexibles.
El método es aplicable a láminas y películas de hasta 3 mm (0,1 pulg.) de espesor, que consisten en una o varias capas sintéticas o
Polímeros y láminas naturales, incluidos los materiales recubiertos. Permite determinar la tasa de transmisión de vapor de agua (/).
(WVTR), (2) la permeabilidad de la película al vapor de agua y (3) para materiales homogéneos, el coeficiente de permeabilidad al vapor de agua.
4. Resumen del método de prueba
4.1 Una cámara seca está separada de una cámara húmeda de temperatura y humedad conocidas por el material de barrera que se va a probar.
La cámara seca y la cámara húmeda forman una celda de difusión en la que se sella la película de prueba. El vapor de agua se difunde a través de...
La película se mezcla con el gas en la cámara seca y se transporta a un sensor infrarrojo modulado por presión. Este sensor mide
la fracción de energía infrarroja absorbida

por el vapor de agua y produce una señal eléctrica, cuya amplitud es proporcional a la concentración de vapor de agua.
Luego se compara la amplitud de la señal eléctrica producida por la película de prueba con la señal producida por la medición de
una película de calibración con una tasa de transmisión de vapor de agua conocida. Esta información se utiliza luego para calcular la tasa en
que la humedad se transmite a través del material que se está probando.
5. Significado y uso
5.1 El propósito de este método de prueba es obtener valores confiables para la WVTR de películas y láminas de plástico.
5.2 WVTR es una propiedad importante de los materiales de embalaje y a menudo puede estar directamente relacionada con la vida útil y el producto envasado.
estabilidad.
5.3 Los datos de este método de prueba son adecuados como método de referencia para las pruebas, siempre que el comprador y el vendedor hayan acordado
procedimientos de muestreo, procedimientos de estandarización, condiciones de prueba y criterios de aceptación.
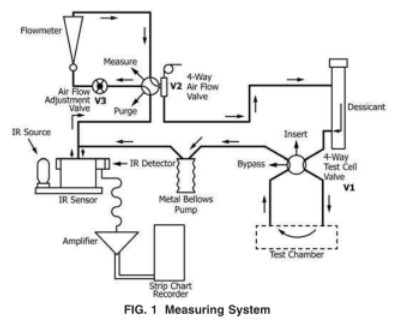
6.Aparato
Equipo de prueba: Probador de permeabilidad al vapor de agua WVTR-E3

6.1 Este método utiliza un aparato de transmisión de vapor de agua (Fig. 1) compuesto por lo siguiente:

10. Procedimiento de prueba
10.1 Preparación del aparato (Fig. 1) Si las pruebas anteriores han expuesto el aparato a altos niveles de humedad, desgasifique el sistema.
para desorber la humedad residual.
10.2 Número de muestras analizadas: muestras de prueba según el plan de muestreo acordado.

10.3 Preparación de muestras de prueba:
10.3.1 Corte la muestra de prueba a aproximadamente 10 cm por 10 cm (4 pulgadas por 4 pulgadas).
10.3.2 Si es necesario, mida el espesor de la muestra en cuatro puntos espaciados de manera uniforme dentro del área de prueba y en el centro. Nota: si
Si la muestra es frágil (como una capa fina o una metalización sin protección), el acto de medir el material podría comprometer
Para estas muestras, puede ser preferible analizar el espesor del material DESPUÉS de la prueba de velocidad de transmisión.
10.3.3 Engrase ligeramente la superficie de sellado de la celda y el cellO-ing.
10.3,4 Para sistemas WVTR de modelos anteriores que requieren agua destilada o soluciones salinas saturadas, inserte de una a tres almohadillas absorbentes en la semicelda inferior y humedézcalas con agua destilada o la solución salina deseada. De lo contrario, para instrumentos WVTR más nuevos,
Siga las instrucciones del fabricante para generar la humedad relativa deseada.
10.3.5 Fije la película de prueba a la celda de difusión siguiendo las instrucciones del fabricante. La figura 3 muestra el tipo de celda de difusión utilizada en
Equipo WVTR de modelos anteriores que constaba de un bastidor de acondicionamiento y una cámara de prueba independientes. Celdas de difusión en los WVTR más nuevos.
Los equipos son similares a la mitad inferior de la celda que se muestra en la Fig. 3.
10.3.6 Si se utiliza un bastidor de acondicionamiento separado, sujete la celda ensamblada en el bastidor de acondicionamiento. Deje que la película se acondicione en el
celda de difusión hasta que se alcance el estado estable. Si no está familiarizado con el material que se está probando, el operador debe investigar el
Efecto del tiempo de acondicionamiento para asegurarse de que se haya permitido suficiente tiempo para que el material se equilibre bajo la prueba.
condiciones (ver Nota 3).
10.4 Mida la WVTR de la muestra de película siguiendo las instrucciones del fabricante.
NoTA 3 - Cuando se prueban materiales para los cuales el operador no tiene antecedentes, se debe permitir tiempo adicional para asegurar que
Se ha alcanzado el equilibrio verdadero. En caso de duda, vuelva a realizar la prueba después de un intervalo de acondicionamiento adicional de siete horas.
10.5 Registre la temperatura de cada prueba con referencia a un termómetro o termopar instalado en la cámara de prueba.
La temperatura es un parámetro crítico que afecta la medición de WVTR. Durante las pruebas, monitoree la temperatura periódicamente.
al 0,5 °C más cercano. Informe la temperatura promedio y el rango de temperaturas observadas durante la prueba.
10.6 Procedimientos de espera y apagado: 10.6.1 Siga las instrucciones del fabricante para poner el instrumento en espera cuando no esté en uso.
10.6.2 Cuando el sistema no se vaya a utilizar durante un período prolongado y no haya películas que requieran acondicionamiento,
La energía eléctrica puede estar apagada.
Deja una respuesta
Búsqueda por palabras clave